Популярное
ТЛ-4М Ампервольтомметр - испытатель транзисторов
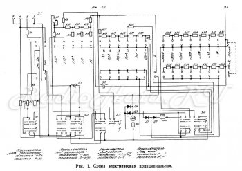
Ампервольтомметр-испытатель транзисторов типа ТЛ-4М предназначен для измерения постоянного тока и напряжения, переменного синусоидального тока частотой 50 Гц, переменного синусоидального напряжения частотой 40— 15 000 Гц, сопротивления постоянному току и параметров транзисторов малой мощности
Iко — обратного тока коллекторного перехода (переход коллектор-база);
Iэо — обратного тока эмиттерного перехода (переход эмиттер-база);
Iкн — начального тока коллектора;
ẞ — статического коэффициента усиления по току (определяется расчетным путем ẞ = Ik / Ib
Прибор предназначен для радиолюбителей, а также может быть использован в лабораторных и цеховых условиях.
Прибор рассчитан на работу при температуре от минус 10° С до плюс 50° С и относительной влажности до 80%.
ТЕХНИЧЕСКИЕ ДАННЫЕ ТЛ4-М
Пределы измерений
Конечному значению шкалы соответствует:
при измерении силы постоянного тока ОД—0,3—1—3—30—300 и 3000 мА;
при измерении силы переменного тока 3—30—300 и 3000 мА;
при измерении постоянного напряжения 0,1_3—10—30—100—300 и 1000 В;
при измерении переменного напряжения 1—3— 1 о—30— 100—300 и 1000 в.
При измерении сопротивлений конечному значению рабочей части шкалы (число 300) соответствует:
0,3 кОм при множителе X1
3 кОм при множителе X10
30 кОм при множителе X100
0,3 МОм при множителе X1000
3 МОм при множителе X10 000
Последней оцифрованной точке шкалы 500 (в нерабочей части шкалы) соответствует 0,5 кОм, 5 кОм, 50 кОм, 0,5 МОм, 5 МОм при тех же множителях.
ПРИМЕЧАНИЕ
Измерение при множителе х10000производится с помощью внешнего источника постоянного напряжения 24-30 В.
Внешний вид ТЛ4-М
Примечание:
1. Резистор R6 подбирается таким образом, чтобы суммарное сопротивление резистора R6 и микроамперметра было 1000 Ом ± 5%.
2. Взамен указанных элементов допускается применять другие типы элементов , не ухудшающие работоспособности прибора.
3. Содержание драгметалов: золото 0,002г., серебро 0,962 г.
Похожие новости
Информация
Посетители, находящиеся в группе Гости, не могут оставлять комментарии к данной публикации.
-
Зарубежные журналы
-
Радиотехнические журналы
-
Книги























