Популярное
Мостовой УМЗЧ на транзисторах мощностью 180 Вт
УМЗЧ Дьеря Плахтовича
УМЗЧ Дьеря Плахтовича (рис. 1.) выполнен по мостовой схеме (верхний усилитель/плечо моста неинвертирующий, нижний — инвертирующий). Он обеспечивает в нагрузке 8 Ом мощность 180 Вт при коэффициенте гармоник не более 0,5%, выходном сопротивлении 0,02 Ом, полосе частот от 20 Гц до 60 кГц (неравномерность АЧХ не более 1 дБ) и чувствительности 100 мВ.
Резисторами Р1/Р101 при налаживании устанавливают нулевое постоянное напряжение на выходе каждого из усилителей, а Р2/Р102 — начальный ток выходных транзисторов Т5, Т12 / Т105, Т112 (50 мА).
Антивозбудные катушки LI, L101 состоят из 12 витков провода диаметром 0,8 мм на оправке 7 мм.
Рис. 1
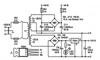
Схема блока питания показана на рис. 2. Сетевой трансформатор выполнен на магнитопроводе сечением 21 см2, первичная обмотка 550 витков ПЭЛ 0,8, обмотка п2 70 + 70 витков ПЭЛ 1,6, обмотка пЗ — 56 витков ПЭЛ 0,5.
Рис. 2. Схема блока питания
Более подробную информацию и аналогичные схемы усилителей (УМЗЧ, УНЧ)можно посмотреть ЗДЕСЬ
Похожие новости
Информация
Посетители, находящиеся в группе Гости, не могут оставлять комментарии к данной публикации.
-
Зарубежные журналы
-
Радиотехнические журналы
-
Книги




















